全球最实用的IT互联网信息网站!

AI人工智能P2P分享&下载搜索网页发布信息网站地图

当前位置:诺佳网 > 电子/半导体 > MEMS传感器 >

称重传感器实际电路原理分析

时间:2017-12-01 09:14

人气:

作者:admin

标签:

导读:称重传感器实际上是一种将质量信号转变为可测量的电信号输出的装置。用传感器应先要考虑传感器所处的实际工作环境,这点对正确选用称重传感器至关重要,它关系到传感器能否正...

称重传感器实际上是一种将质量信号转变为可测量的电信号输出的装置。用传感器应先要考虑传感器所处的实际工作环境,这点对正确选用称重传感器至关重要,它关系到传感器能否正常工作以及它的安全和使用寿命,乃至整个衡器的可靠性和安全性。在称重传感器主要技术指标的基本概念和评价方法上,新旧国标有质的差异。主要有S型、悬臂型、轮辐式、板环式、膜盒式、桥式、柱筒式等几种样式。

采用拉压式传感器的电子秤,这种传感器和普通压力传感器相比准确度高、价格较便宜、不易损坏,因此应用前景广泛。该电子秤可用于工厂生产中配料和测力等场合,具有测量准确,分辨率高,不易损坏和价格便宜等优点。

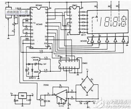
电子秤电路如图所示。主集成城MC14433为A/D转换集成块,4511为LED显示驱动集成块1413为位选片子,1403提供主集成电路一稳定比较电压,7650为斩波稳零单片集成运算放大器,放大传感器输出的电压信号。传感器用BLR型拉压式传感器,图中RA、RB、RC、RD为传感器中应变电阻。稳压电路7805向整个电路提供5V电压,7805的输人电压在 8-15V时正常工作。也可用交流220 V降压、整流、滤波后,提供给仪器使用。

电子秤电路图

由于仪器用于精度较高场合,因此14433、1403、7650外围的阻容元件,应选用低温度系数、热稳定性好的,电阻应选用RJ金属膜电阻。7650两支1k的电阻差值和RE、RF两电阻的差值应小于 l%,否则秤装完后有可能调零时调不到零点。RE、RF阻值的取值范围为几十k到几百k之间,视所选用的传感器大小而定。传感器量程小,如200kg,阻值就选小一些,量程大,如 2000kg,阻值就选大一些。如要用小数点表示,小数点电阻接V+,用小于200kg量程的传感器时,接右边数第一位前小数点,传感器量程在200ks至2000kg之间时,小数点全不亮,最小分辨率为1kg。

温馨提示:以上内容整理于网络,仅供参考,如果对您有帮助,留下您的阅读感言吧!
相关阅读
本类排行
相关标签
本类推荐

CPU | 内存 | 硬盘 | 显卡 | 显示器 | 主板 | 电源 | 键鼠 | 网站地图

Copyright © 2025-2035 诺佳网 版权所有 备案号:赣ICP备2025066733号
本站资料均来源互联网收集整理,作品版权归作者所有,如果侵犯了您的版权,请跟我们联系。

关注微信