全球最实用的IT互联网信息网站!

AI人工智能P2P分享&下载搜索网页发布信息网站地图

当前位置:诺佳网 > 电子/半导体 > EMC/EMI设计 >

EMC电磁兼容电路基础知识

时间:2024-04-08 10:04

人气:

作者:admin

标签:

导读:EMC电磁兼容电路基础知识- Electromagnetic interference,即EMI,电磁骚扰。 EMI考察的是被考察设备对外的影响。比如多参数监护仪机对其他设备造成的影响。EMI电磁骚扰试验包括四项:传导发...

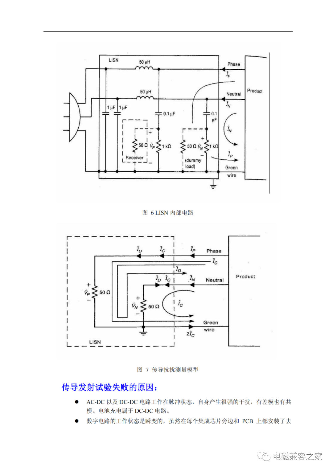
  Electromagnetic interference,即EMI,电磁骚扰。

  EMI考察的是被考察设备对外的影响。比如多参数监护仪机对其他设备造成的影响。EMI电磁骚扰试验包括四项:传导发射、辐射发射、谐波电流、电压波动和闪烁。

fdc8468a-f541-11ee-a297-92fbcf53809c.png

fe03b256-f541-11ee-a297-92fbcf53809c.png

fe083aa6-f541-11ee-a297-92fbcf53809c.png

fe0e0986-f541-11ee-a297-92fbcf53809c.png

fe141ace-f541-11ee-a297-92fbcf53809c.png

fe25cbc0-f541-11ee-a297-92fbcf53809c.png

fe2b4ea6-f541-11ee-a297-92fbcf53809c.png

fe304c3a-f541-11ee-a297-92fbcf53809c.png

fe372668-f541-11ee-a297-92fbcf53809c.png

fe4f0800-f541-11ee-a297-92fbcf53809c.png

fe5367f6-f541-11ee-a297-92fbcf53809c.png

wKgaomYTULyAOqIZAAEDZxwo4Pg620.png

 

wKgaomYTUMaAJhF4AAGth8N1mN4312.png

fe5d5dc4-f541-11ee-a297-92fbcf53809c.png

fe74b032-f541-11ee-a297-92fbcf53809c.png

fe7ea90c-f541-11ee-a297-92fbcf53809c.png

审核编辑:黄飞

 

温馨提示:以上内容整理于网络,仅供参考,如果对您有帮助,留下您的阅读感言吧!
相关阅读
本类排行
相关标签
本类推荐

CPU | 内存 | 硬盘 | 显卡 | 显示器 | 主板 | 电源 | 键鼠 | 网站地图

Copyright © 2025-2035 诺佳网 版权所有 备案号:赣ICP备2025066733号
本站资料均来源互联网收集整理,作品版权归作者所有,如果侵犯了您的版权,请跟我们联系。

关注微信