全球最实用的IT互联网信息网站!

AI人工智能P2P分享&下载搜索网页发布信息网站地图

当前位置:诺佳网 > 电子/半导体 > 可编程逻辑 >

基于FPGA的TMDS编码简析

时间:2024-03-26 09:03

人气:

作者:admin

标签:

导读:在我们之前的学习中,了解到HDMI是一种全数字化视频和声音发送接口,可以发送音频以及视频信号。...

在我们之前的学习中,了解到HDMI是一种全数字化视频和声音发送接口,可以发送音频以及视频信号。HDMI向下兼容DVI,DVI只能传输视频信号。HDMI和DVI接口协议在物理层均使用TMDS标准来传输音频或视频信号,接下来就着重了解一下TMDS编码。

TMDS(最小化传输差分信号)中,有四个通道,其中包含了三个数据通道和一个时钟通道。其中数据通道用来传输颜色、音频、控制等信号。HDMI默认使用RGB(RGB888)三个数据通道,当然也可以是亮度和色度信息(YCrCb,44或者42)。

681ba772-eb09-11ee-a297-92fbcf53809c.png

上图为HDMI的链接框架;

通道0传输的数据为:B分量的视频数据、行场同步信号、音频信号。

通道0传输的数据为:G分量的视频数据、控制信号、音频信号。

通道0传输的数据为:R分量的视频数据、控制信号、音频信号。

不同的数据在TMDS数据通道中在三种不同的周期中发送。

682af9de-eb09-11ee-a297-92fbcf53809c.png

在TMDS传输标准中,不论是视频信号、控制信号还是辅助信号,都是以10bit的数据传输,所以需要对这三个信号进行编码,分别采用不同的编码方式。

683e9c82-eb09-11ee-a297-92fbcf53809c.png

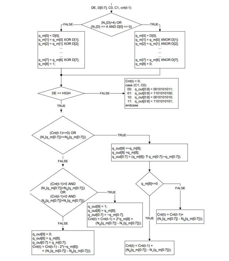
在此,我们着重说一下视频编码,在Xilinx官方给出的一个编码示意图中,我们可以清楚整个的编码流程:

684ab846-eb09-11ee-a297-92fbcf53809c.png

图中也体现出了控制信号的编码方式:

6867d462-eb09-11ee-a297-92fbcf53809c.png

会对应特定的四个值中的一个。

编码如下:

1    `timescale 1 ps / 1ps
2  
3    module dvi_encoder (
4      input            clkin,    // pixel clock input
5      input            rstin,    // async. reset input (active high)
6      input      [7:0] din,      // data inputs: expect registered
7      input            c0,       // c0 input
8      input            c1,       // c1 input
9      input            de,       // de input
10     output reg [9:0] dout      // data outputs
11   );
12 
13     ////////////////////////////////////////////////////////////
14     // Counting number of 1s and 0s for each incoming pixel
15     // component. Pipe line the result.
16     // Register Data Input so it matches the pipe lined adder
17     // output
18     ////////////////////////////////////////////////////////////
19     reg [3:0] n1d; //number of 1s in din
20     reg [7:0] din_q;
21 
22   //计算像素数据中“1”的个数
23     always @ (posedge clkin) begin
24     n1d <=#1 din[0] + din[1] + din[2] + din[3] + din[4] + din[5] + din[6] + din[7];
25 
26     din_q <=#1 din;
27     end
28 
29     ///////////////////////////////////////////////////////
30     // Stage 1: 8 bit -> 9 bit
31     // Refer to DVI 1.0 Specification, page 29, Figure 3-5
32     ///////////////////////////////////////////////////////
33     wire decision1;
34 
35     assign decision1 = (n1d > 4'h4) | ((n1d == 4'h4) & (din_q[0] == 1'b0));
36 
37     wire [8:0] q_m;
38     assign q_m[0] = din_q[0];
39     assign q_m[1] = (decision1) ? (q_m[0] ^~ din_q[1]) : (q_m[0] ^ din_q[1]);
40     assign q_m[2] = (decision1) ? (q_m[1] ^~ din_q[2]) : (q_m[1] ^ din_q[2]);
41     assign q_m[3] = (decision1) ? (q_m[2] ^~ din_q[3]) : (q_m[2] ^ din_q[3]);
42     assign q_m[4] = (decision1) ? (q_m[3] ^~ din_q[4]) : (q_m[3] ^ din_q[4]);
43     assign q_m[5] = (decision1) ? (q_m[4] ^~ din_q[5]) : (q_m[4] ^ din_q[5]);
44     assign q_m[6] = (decision1) ? (q_m[5] ^~ din_q[6]) : (q_m[5] ^ din_q[6]);
45     assign q_m[7] = (decision1) ? (q_m[6] ^~ din_q[7]) : (q_m[6] ^ din_q[7]);
46     assign q_m[8] = (decision1) ? 1'b0 : 1'b1;
47 
48     /////////////////////////////////////////////////////////
49     // Stage 2: 9 bit -> 10 bit
50     // Refer to DVI 1.0 Specification, page 29, Figure 3-5
51     /////////////////////////////////////////////////////////
52     reg [3:0] n1q_m, n0q_m; // number of 1s and 0s for q_m
53     always @ (posedge clkin) begin
54     n1q_m  <=#1 q_m[0] + q_m[1] + q_m[2] + q_m[3] + q_m[4] + q_m[5] + q_m[6] + q_m[7];
55     n0q_m  <=#1 4'h8 - (q_m[0] + q_m[1] + q_m[2] + q_m[3] + q_m[4] + q_m[5] + q_m[6] + q_m[7]);
56     end
57 
58     parameter CTRLTOKEN0 = 10'b1101010100;
59     parameter CTRLTOKEN1 = 10'b0010101011;
60     parameter CTRLTOKEN2 = 10'b0101010100;
61     parameter CTRLTOKEN3 = 10'b1010101011;
62 
63     reg [4:0] cnt; //disparity counter, MSB is the sign bit
64     wire decision2, decision3;
65 
66     assign decision2 = (cnt == 5'h0) | (n1q_m == n0q_m);
67     /////////////////////////////////////////////////////////////////////////
68     // [(cnt > 0) and (N1q_m > N0q_m)] or [(cnt < 0) and (N0q_m > N1q_m)]
69     /////////////////////////////////////////////////////////////////////////
70     assign decision3 = (~cnt[4] & (n1q_m > n0q_m)) | (cnt[4] & (n0q_m > n1q_m));
71 
72     ////////////////////////////////////
73     // pipe line alignment
74     ////////////////////////////////////
75     reg       de_q, de_reg;
76     reg       c0_q, c1_q;
77     reg       c0_reg, c1_reg;
78     reg [8:0] q_m_reg;
79 
80     always @ (posedge clkin) begin
81     de_q    <=#1 de;
82     de_reg  <=#1 de_q;
83     
84     c0_q    <=#1 c0;
85     c0_reg  <=#1 c0_q;
86     c1_q    <=#1 c1;
87     c1_reg  <=#1 c1_q;
88 
89     q_m_reg <=#1 q_m;
90     end
91 
92     ///////////////////////////////
93     // 10-bit out
94     // disparity counter
95     ///////////////////////////////
96     always @ (posedge clkin or posedge rstin) begin
97     if(rstin) begin
98       dout <= 10'h0;
99       cnt <= 5'h0;
100    end else begin
101      if (de_reg) begin
102      if(decision2) begin
103        dout[9]   <=#1 ~q_m_reg[8]; 
104        dout[8]   <=#1 q_m_reg[8]; 
105        dout[7:0] <=#1 (q_m_reg[8]) ? q_m_reg[7:0] : ~q_m_reg[7:0];
106
107        cnt <=#1 (~q_m_reg[8]) ? (cnt + n0q_m - n1q_m) : (cnt + n1q_m - n0q_m);
108      end else begin
109        if(decision3) begin
110        dout[9]   <=#1 1'b1;
111        dout[8]   <=#1 q_m_reg[8];
112        dout[7:0] <=#1 ~q_m_reg[7:0];
113
114        cnt <=#1 cnt + {q_m_reg[8], 1'b0} + (n0q_m - n1q_m);
115        end else begin
116        dout[9]   <=#1 1'b0;
117        dout[8]   <=#1 q_m_reg[8];
118        dout[7:0] <=#1 q_m_reg[7:0];
119
120        cnt <=#1 cnt - {~q_m_reg[8], 1'b0} + (n1q_m - n0q_m);
121        end
122      end
123      end else begin
124      case ({c1_reg, c0_reg})
125        2'b00:   dout <=#1 CTRLTOKEN0;
126        2'b01:   dout <=#1 CTRLTOKEN1;
127        2'b10:   dout <=#1 CTRLTOKEN2;
128        default: dout <=#1 CTRLTOKEN3;
129      endcase
130
131      cnt <=#1 5'h0;
132      end
133    end
134    end
135    
136  endmodule

编码完成后,对数据我们需要进行并串转换,此操作我们可以使用原语OSERDES2实现10-to-1的过程。最后用OBUFDS将串行数据转换为差分信号输出即可。




审核编辑:刘清

温馨提示:以上内容整理于网络,仅供参考,如果对您有帮助,留下您的阅读感言吧!
相关阅读
本类排行
相关标签
本类推荐

CPU | 内存 | 硬盘 | 显卡 | 显示器 | 主板 | 电源 | 键鼠 | 网站地图

Copyright © 2025-2035 诺佳网 版权所有 备案号:赣ICP备2025066733号
本站资料均来源互联网收集整理,作品版权归作者所有,如果侵犯了您的版权,请跟我们联系。

关注微信